网站首页  词典首页


请输入您要查询的字词:

 

字词 350S型小包硬盒翻盖包装机
类别 中英文字词句释义及详细解析
释义

350S型小包硬盒翻盖包装机


1.结构特点

(1)烟库为双动式设计,可保证烟支在机器高速运转时也不至受损。烟库通道的检测装置可在通道内无烟支时使机器停止运转。烟支检测器检测包装烟支质量,对于缺支、空头、无过滤嘴的烟支束在包好铝箔纸以后被剔除。

(2)铝箔纸由一对辊筒压上花纹,经传送辊引入到两个吸盘上,再传送到烟支通道内;由旋转的双刃刀将铝箔纸按预置的长度切断,并在预置位置切割成撕断痕;强制性的导轨导向可使较薄的铝箔纸也能被顺利传送;在铝箔纸进行“U”型折叠时,一个活动的模口可保证铝箔纸的折叠质量,同时可防止烟支两端变形。

(3)小盒纸板经吸取并送出打印与涂胶;推板将涂上胶的小盒纸板推入包装转台盒模内,纸板呈“L”型;包装转台旋转90°时,烟包被推到盒摸里。纸板折叠后,由另一个封闭式涂胶器为烟盒张开的两翼涂胶并送入烘干鼓盒模内进行热压烘干。

2.主要技术参数

设备能力:400包/min。

产品规格:烟支长度 68~100mm;

烟支直径 6.7~8.7mm;

每盒数量 10~25支。

装机功率:8.5kW。

压缩空气:0.6MPa,0.5m3/h(1)

负压空气:真空度0.05MPa,12m3/h(2)

设备质量:约5800kg。

噪声:低于84dB(A)。

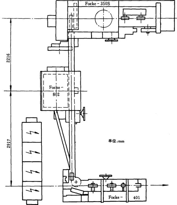
3.安装图示

见图9-4-4。

图9-4-4 Focke350S-802-401翻盖硬盒透明纸小包机组平面布置图

4.生产厂家

德国Focke公司。

随便看

 

离鸟网收录3541549条中英文词条,其功能与新华字典、现代汉语词典、牛津高阶英汉词典等各类中英文词典类似,基本涵盖了全部常用中英文字词句的读音、释义及用法,是语言学习和写作的有利工具。

 

Copyright © 2004-2024 vtrois.com All Rights Reserved
更新时间:2026/4/8 16:21:18