网站首页  词典首页


请输入您要查询的字词:

 

字词 发电机电压调节器
类别 中英文字词句释义及详细解析
释义

发电机电压调节器


硅整流发电机的电动势和端电压不仅与激磁电流的大小有关,而且与发电机转速有关。因为电枢绕组感应电动势随磁力线与电枢绕组的相对速度的变化而变化。相对速度愈快,感应电动势也就愈高,发电机的端电压也随着提高,而用电设备需要发电机发出稳定的电压,因此硅整流发电机需要电压调节器。

硅整流发电机的调节器有单触点振动式、双触点振动式和晶体管式3种。其调节原理都是通过改变激磁电流大小的方法进行调节。现以单触点振动式电压调节器为例说明其构造和工作。

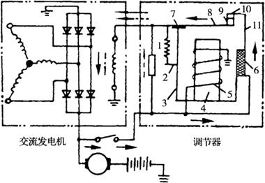
单触点振动式电压调节器的构造如图3-33所示。铁心固定在铁轭上,铁心上绕有吸引线圈,线圈的一端搭铁,另一端与发电机电枢接柱相连,铁轭通过连接板与动铁相连,动铁上焊有动触点,动触点通过调压弹簧与焊在支架上的固定触点接触,固定触点支架以胶木板与铁轭绝缘。附加电阻一端接动触点,一端接固定触点与触点并联。

图3-33 单触点振动式电压调节器

1.弹簧 2.调节臂 3.铁轭 4.铁心 5.吸引线圈 6.绝缘条 7.连接板 8.动铁 9.动触点 10.固定触点 11.支架

当发电机转速升高时,发电机电压也随之提高。当电压超过限制的电压时,由于通过吸引线圈的电流增大,吸力加强,吸力对动铁产生的力矩大于调压弹簧拉力对动铁的力矩,使触点打开,激磁电路内串入附加电阻,激磁电流减小。由于发电机电压与激磁电流成正比,所以发电机电压也随之下降。当电压降到低于限额电压时,通过吸引线圈的电流减小,吸力减弱,调压弹簧又将触点闭合,隔开附加电阻。由于激磁电路中的电阻减小,激磁电流增大,又使发电机电压提高。电压上升后,触点又被打开,电压降低,触点又闭合。如此反复动作,动铁反复振动。尽管发电机转速提高,但发电机电压却被维持在额定电压不变。

随便看

 

离鸟网收录3541549条中英文词条,其功能与新华字典、现代汉语词典、牛津高阶英汉词典等各类中英文词典类似,基本涵盖了全部常用中英文字词句的读音、释义及用法,是语言学习和写作的有利工具。

 

Copyright © 2004-2024 vtrois.com All Rights Reserved
更新时间:2026/4/9 7:21:42