网站首页  词典首页


请输入您要查询的字词:

 

字词 工艺流程
类别 中英文字词句释义及详细解析
释义

工艺流程


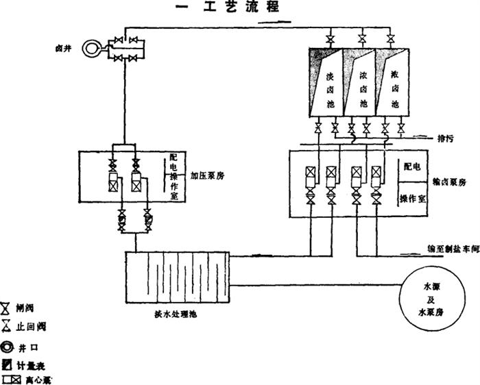
图3-3-23 单井对流采卤工艺平面布置图

单井对流法即从水源地用泵输淡水到淡水池,经净化处理,流入采卤泵房,用泵压入井下,溶解岩盐,循环返出井口,流入卤池。当卤池汇集卤水达到工业指标时,流入输卤泵房,再送到生产单位制盐。如卤水未达到工业指标浓度,可再泵入井内,再次循环,增加浓度,然后外输。见图3-3-23。

随便看

 

离鸟网收录3541549条中英文词条,其功能与新华字典、现代汉语词典、牛津高阶英汉词典等各类中英文词典类似,基本涵盖了全部常用中英文字词句的读音、释义及用法,是语言学习和写作的有利工具。

 

Copyright © 2004-2024 vtrois.com All Rights Reserved
更新时间:2026/4/8 5:45:22