网站首页  词典首页


请输入您要查询的字词:

 

字词 工艺流程
类别 中英文字词句释义及详细解析
释义

工艺流程


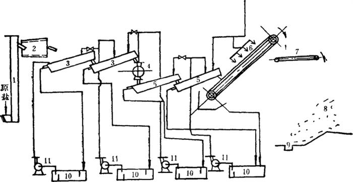
粉碎洗涤盐工艺流程见图5-1-1。原盐经斗式提升机和笼式除石机进入螺旋洗涤机中,边搅拌边加入卤水洗涤;再送到前段洗盐机中,用卤水进行二次冲洗,使悬浮的泥沙、草芥等不溶性杂质大部分随溢流排出;附着在晶体表面的可溶性杂质也可在洗涤中除去。

图5-1-1 粉碎洗涤盐工艺流程图

1-原盐斗式提升机 2-笼式除石机 3-前段洗盐机 4-粉碎机 5-后段洗盐机 6-沥卤机 7-皮带运输机 8-库沥卤盐坨 9-库内地面集卤沟 10-洗后卤沉淀池 11-卤泵

将经过以上二次洗涤的盐送入粉碎机,同时注入卤水,进行湿式粉碎,并起到初步洗涤作用。粉碎盐再进入链板式洗盐机充分进行洗涤。此时盐的杂质已大部除去,色泽洁白,然后送入倾斜式沥卤机中,分离附在盐层中的卤水,经皮带运输机输入库中堆存,堆存高度7m,经15~30天,水分可降至5~7%。

洗涤盐的产量大,堆存沥卤要求仓库面积大,还要配备运输机械。如果洗涤盐需干燥,应用离心机甩干,使水分含量降至5%以下。如要求产品含水量在0.3%以下,可进-步用气流干燥或沸腾床干燥,干燥后进行成品包装。

洗涤卤水是用24°Bé卤水,各次洗涤卤水的浓度、成分各不相同。洗涤液成分见表5-1-1。

表5-1-1 洗涤液成分

洗涤卤水可循环使用,当其浓度升高至27~27.5°Bé,MgSO4、MgC12含量增加到-定值时,则失去洗涤作用,可排至盐田或精制盐厂回收处理。

长芦、山东、江苏盐区某盐场工艺流程图见图5-1-2、图5-1-3、图5-1-4。

图5-1-2 长芦某盐场粉碎洗涤精盐工艺流程图

1-原盐坨 2-斗轮机 3-皮带机 4-杠杆秤 5-皮带机 6-盐仓 7-皮带机 8-洗盐机(-段) 9-洗盐机(二段) 10-螺旋输送机 11-离心机 12-盐水澄清池 13-离心机 14-粉碎机 15-皮带机 16、18-斗式提升机 17-沸腾床干燥器 19-斜筛 20-螺旋输送机 21-粉碎机 22-旋风分离器 23-引风机 24-除尘器 25-鼓风机 26-空气预热器

图5-1-3 山东某盐场粉碎、洗涤精盐流程图

1-泵 2-盐水槽 3-螺旋洗盐机 4-盐水槽 5-锤片粉碎机 6-盐浆槽 7-盐浆泵 8、9-斜板沉降器 10-逆流洗涤器 11-盐水槽 12-泵 13-锤片粉碎机 14-盐浆槽 15-泵 16-斜板沉降器 17-盐水槽 18-泵 19-逆流洗涤器 20-盐浆槽 21-旋液分离器 22-泵 23-活塞推料离心机 24-胶带输送机 25-干燥器 26-暖风片 27-鼓风机 28-胶带输送机 29-转筒筛 30-成品盐仓 31-湿式除尘器 32-引风机

图5-1-4 淮北某盐场粉碎洗涤精盐工艺流程图

1-振动筛 2-螺旋提升机 3-锤式粉碎机 4-盐浆槽 5-盐浆泵 6-贮槽 7-离心机 8-盐水池 9-沉淀池 10-泵 11-卤水循环泵

随便看

 

离鸟网收录3541549条中英文词条,其功能与新华字典、现代汉语词典、牛津高阶英汉词典等各类中英文词典类似,基本涵盖了全部常用中英文字词句的读音、释义及用法,是语言学习和写作的有利工具。

 

Copyright © 2004-2024 vtrois.com All Rights Reserved
更新时间:2026/4/7 22:56:46