网站首页  词典首页


请输入您要查询的字词:

 

字词 干冰膨胀烟丝(DIET)设备
类别 中英文字词句释义及详细解析
释义

干冰膨胀烟丝(DIET)设备


1.结构特点

(1)干冰膨胀烟丝设备主要由烟丝浸渍系统(简称冷段)、烟丝膨胀系统(简称热段)、滚筒回潮机及控制系统等所组成。浸渍系统为间歇性周期式运转,膨胀系统及滚筒回潮机为连续式运转。

(2)烟丝浸渍系统主要由浸渍罐、贮液罐、CO2液体供给罐、冷凝器、高压气罐、低压气罐(气袋)、压缩机、冷冻机等组成。浸渍罐为一垂直安装的圆筒,直径为1100mm,高为1900mm。圆筒上下端有门盖,均由液压传动开启或关闭。当圆筒内定量喂入烟丝后,门盖关上,门盖法兰进入锁圈内,由气缸推动锁圈旋转,使各对齿块啮合并锁住。二氧化碳输送管道是采用万向接头与浸渍罐上下门盖连接。浸渍罐上部约1500mm处装有液位探测器。浸渍罐下面设置有松散器、定量管和电子皮带秤。浸渍后的烟丝流量稳定地进入膨胀系统。

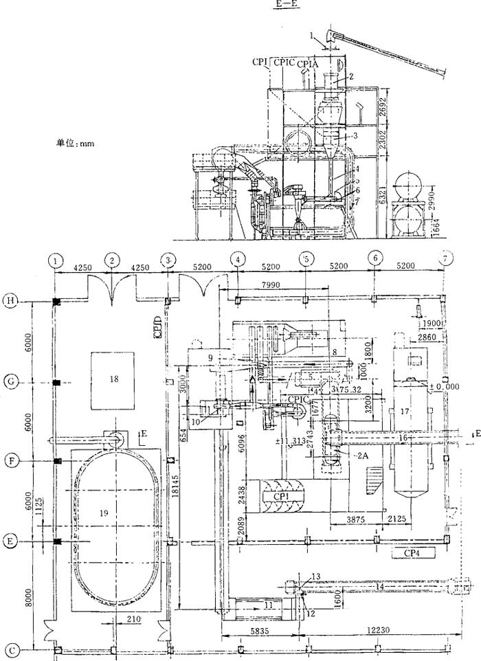
(3)膨胀系统主要由加热炉、膨胀管、落料器、除尘器及风机等组成,由管道连接。加热炉以液化石油气、天然气或煤气为热源,加热干燥膨胀系统的循环热气流。加热炉外边设备旁通管道,用于调节进入膨胀管的气流温度,见图9-7-1所示。

图9-7-1 DIET生产线平立面工艺布置图

1-可逆皮带输送机 2-浸渍罐 2A-往复皮带输送机 3-松散机及振动料仓 4-定量管 5-电子皮带秤 6-扶梯 7-膨胀管 8-加热炉 9-皮带输送机 10-工艺主风机 11-回潮筒 12-红外水分测量仪 13-振动输送机 14-皮带输送机 15-风分箱 16-往复皮带输送机 17-CO2贮液罐 18-CO2压缩机组 19-CO2回收气球

(4)采用滚筒回潮机调整膨胀烟丝含水率。回潮机进出口处设置喷嘴,喷雾量根据膨胀烟丝流量与烟丝含水率按工艺要求自动控制。也可根据红外水分测量仪的显示值,按工艺要求手动调节喷雾量。

(5)该设备的操作由可编程序逻辑控制器分段集中控制;并接受操作工的指令。控制设备的全部电机与阀门。控制系统的终端显示屏提供设备运行状况。设备上还设置有标准警报信息,延迟过程警报信息及系统资料信息。

2.主要技术参数

(1)生产能力:570kg/h。

(2)膨胀烟丝:膨胀率≥90%;

含水率11.5%~12.5%。

(3)二氧化碳耗量:≤0.5kg/kg烟丝。

(4)动力消耗:

总装机容量447kW。

蒸汽(压力0.7MPa)950kg/h。

压缩空气(压力0.6~0.7MPa)2.55m3/min。

耗水量2.5m3/h(循环软化水)。

燃料用量:液化石油气(热值83680~92048kJ/m3);0.16~0.14kg/kg烟丝。

或者煤气(热值12552~14644kJ/m3);0.48~0.41kg/kg烟丝。

3.外形尺寸

61.5m×26m(约1600m2);厂房净高≥19m(钢结构塔处)。

4.生产厂家

美国阿尔考(AIRCO)公司;英国BAT公司;秦皇岛烟草工业机械厂。

随便看

 

离鸟网收录3541549条中英文词条,其功能与新华字典、现代汉语词典、牛津高阶英汉词典等各类中英文词典类似,基本涵盖了全部常用中英文字词句的读音、释义及用法,是语言学习和写作的有利工具。

 

Copyright © 2004-2024 vtrois.com All Rights Reserved
更新时间:2026/4/7 2:22:40