网站首页  词典首页


请输入您要查询的字词:

 

字词 氟利昂制冷系统
类别 中英文字词句释义及详细解析
释义

氟利昂制冷系统


由于氟利昂制冷剂具有无毒、无味、热力性能优良等一系列优点,在饮料生产的小型冷冻机中,大多采用这种制冷剂。近些年来,一些取代禁用氟利昂的新型制冷剂正在被开发出来。在选用制冷设备时,由于制冷剂的不同,制冷设备也稍有差异,设计者和使用者要多加注意。

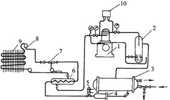
下面介绍一种典型的单级压缩氟利昂制冷系统流程,可了解为了组成一套制冷系统需要采用的设备。

如图4-13-1所示,制冷压缩机由电动机带动,氟利昂制冷剂的蒸气在其中压缩。高压气体经油分离器2将所携带的润滑油进行分离,然后进入水冷式冷凝器3,在其中被冷凝为液体。液体制冷剂由冷凝器下部出液管经干燥过滤器4、电磁阀5,然后流经气液交换器6,在其中被来自蒸发器的低温蒸气进一步冷却后,进入热力膨胀阀7节流减压,然后经分液头8送入蒸发器9,在其中吸热、制冷、汽化。汽化后的低温制冷剂气体,经热交换器提高过热度后被压缩机吸去重新压缩。气液热交换器6用来提高制冷剂蒸气的过热度和制冷剂液体的过冷度,以防止湿蒸气进入压缩机,并提高制冷效率。热力膨胀阀7安装在蒸发器之前的液体管路上,(其感温包紧扎在靠近蒸发器出口的气体管路上),用于自动调节进入蒸发器的液体制冷剂用量,并使制冷剂节流减压。鉴于氟利昂对臭氧层的破坏,我国正在开发生产134a,以取代现用的氟利昂。

图4-13-1 单级压缩氟利昂制冷系统

1-压缩机 2-油分离器 3-水冷式冷凝器 4-干燥过滤 5-电磁阀 6-气液热交换器 7-热力膨胀阀 8-分液头 9-蒸发器 10-高低压继电器

随便看

 

离鸟网收录3541549条中英文词条,其功能与新华字典、现代汉语词典、牛津高阶英汉词典等各类中英文词典类似,基本涵盖了全部常用中英文字词句的读音、释义及用法,是语言学习和写作的有利工具。

 

Copyright © 2004-2024 vtrois.com All Rights Reserved
更新时间:2026/4/9 5:49:23