网站首页  词典首页


请输入您要查询的字词:

 

字词 生产工艺流程设计
类别 中英文字词句释义及详细解析
释义

生产工艺流程设计


生产工艺流程设计一般分为三个阶段:即①生产工艺流程示意图。②生产工艺流程草图。③生产工艺流程图。在生产方法、产品方案、班产量确定之后,就可考虑设计生产工艺流程示意图,有了工艺流程示意图就可进行物料衡算及部分设备计算。然后进行生产工艺流程草图的设计。待设备设计完成后,再修改、补充工艺流程草图。由流程草图和设备设计进行车间布置设计。根据车间布置设计再来修改工艺流程草图。最后得出生产工艺流程图,即带控制点的生产工艺流程图,这个设计程序,也不是一成不变的,可根据项目的难度、深度及技术的成熟度而定。现就生产工艺流程图设计的3个阶段简介如下:

(一)生产工艺流程示意图

1.生产工艺流程示意图设计的重大意义和要求

生产工艺流程示意图是一种最简单的工艺流程图,作为工艺方案和设计工艺流程草图的依据,它的主要任务是:定性地表示原料转变为成品的路线和顺序,以及各单元操作主要设备。因此,在设计时首先要弄清楚原料变成成品要经过哪些工序,最后还考虑采用间歇生产方式还是连续生产方式,还是两种方式同时采用。总之,在设计生产工艺流程示意图时,要根据生产要求,建设投资,有利于安全,方便操作,简化流程,减少三废排放等进行综合考虑,反复比较,以达到技术先进、安全适用、经济合理、三废治理有保证的目的。

2.生产工艺流程示意图的组成

这个阶段的设计成果是绘制生产工艺流程示意图。生产工艺流程示意图由物料流程图、图例和设备一览表三部分组成:

(1)物料流程图它包括4个部分。

①设备示意图:要求按照设备的大体外形尺寸画出,设备间的相对位置不要求准确。可以用方块示意图表示。

②设备流程号。

③所有物料的管线、流向和部分动力,如水、汽的管线和流向。

④必要的文字说明。

(2)图例要求标出管线图例,具体图例可参考建筑图例(GBL 1-73)。

(3)设备一览表(表5-2-2)。

表5-2-2 设备一览表

3.生产工艺流程示意图的绘制

生产流程示意图的绘制采用自左至右展开式。首先在图面按设备的相对位置画出设备简图。标出设备流程号和设备名称,再画出物料线和引线,标出物料流向。最后完成设备一览表。一般物料线采用粗实线,设备、引线采用细实线。这种示意图不需编入设计文件,只供设计初期,匡计之用,但不可马虎,因为它已将原料变成产品的顺序,流向显示明确,是以后各种设计的基础,因此,在设计生产流程示意图时,尽可能所掌握全面的技术资料,周密考虑,力求完善。

(二)生产工艺流程草图

在生产工艺流程示意图确定之后,就可进行生产工艺流程草图的设计,它的主要任务是开始进入定量阶段,通过物料衡算,对整个生产过程中投入和产出的原料、成品以及采用的设备台数、结构和主要尺寸都要弄清楚。它与示意图的区别就是强调定量,定量技术详细、具体。它的组成一般包括物料流程、图例、设备一览表、图签、图框等5个部分,现分述如下:

1.物料流程

(1)物料流程的要求

①厂房各层地平线和标高。

②设备示意图、设备外形尺寸按比例绘制。

③设备流程号。

④物料和动力,如水、汽管线和流向。

⑤管线上的主要阀门。

⑥流程中设备及管路附件。

⑦必要的计量器和控制仪表如流量计、压力表、温度计等。

⑧物料流程的比例一般采用1∶100。

⑨必要的文字说明。

(2)物料流程的绘制方法

一般采用由左至右展开式,其步骤如下:

①先将厂房分层,地面线用双细线条绘出并标明标高。

②根据设备在车间布置的位置画出设备示意图。而平面位置也采用由左至右展开式,设备之间留有相对间距。

③将物料管线用粗线条画出,并标出流向。

④将动力管线用细线画出,也标出流向。

⑤画出设备和管路上的主要附件、计量器和控制仪表及主要阀门。

⑥标出设备流程号和辅助线。

⑦必要的文字说明。

2.图例

参考建筑图例(GBL 1-73)进行选用,如图例仍不够用可按专业习惯选用,也可按实物外形画出。

3.设备材料表

设备材料表是用来表示出生产工艺流程中所用设备的名称、型号、数量、规格、材料、重量等,如表5-2-3所示。

表5-2-3 设备材料表

设备材料表列在图签上部,由下往上写。

4.图签

图签是用来标明图名、设计单位以及设计、制图、审核人员的姓名,还标出绘图比例和图号等。其尺寸一般为长17.5cm,宽4.5cm,并要求与设备材料表的长度取齐,其位置一般列在流程图的右下角。

5.图框

图框采用粗线条给整个工艺流程草图以框界。框的宽度一般为25~30cm长度可视工艺流程长短而定。

物料流程、图例、设备材料表及图签的相对位置由左至右展开排列,先物料流程,再是图例,最后是设备材料表和图签。

(三)生产工艺流程图及实例

生产工艺流程图也称带控制点的生产工艺流程图,它能显示各种设备的使用状况,相互关系及设备的先进程度,是以后示意图和流程草图的最终设计,它的组成与工艺流程示意图一样,焙烤食品工厂(车间)的工艺设计,一般绘制生产工艺流程草图即可。如果在车间布置设计或管道设计过程中,发现某些设备布置不当,或个别设备的形式、主要尺寸决定欠妥,可进行修改完善。如果在工艺流程图中出现几台规格相同的设备时,则需在设备流程号的右下角标上1、2、3……

生产工艺流程示意图和生产工艺流程草图、生产工艺流程图不是单独完成的,而是同物料衡算、设备设计计算、车间布置设计等工作交叉进行的,在设计的整个过程中要全面考虑,现介绍饼干、糕点等品种的工艺流程图实例,供参考。详见图5-2-1、图5-2-2、图5-2-3、图5-2-4、图5-2-5、图5-2-6、图5-2-7、图5-2-8。

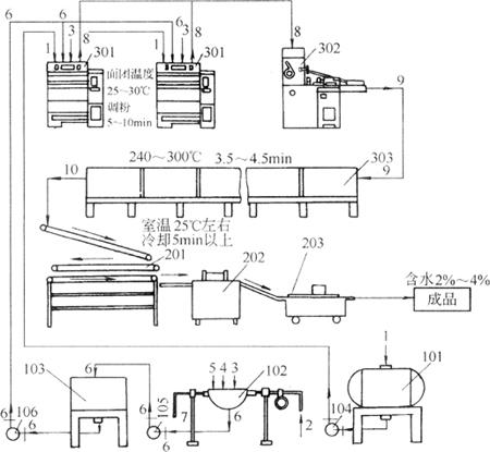
图5-2-1 酥性饼干生产工艺设备流程图

1-食油 2-进汽管 3-水 4-砂糖 5-饴糖 6-糖浆 7-排气管 8-面团 9-饼干生坯 10-饼干 101-贮油罐 102-蒸汽夹层锅 103-贮浆罐 104、105、106-泵 201-饼干冷却线 202-饼干整理机 203-饼干包装机 301-卧式和面机 302-辊印饼干机 303一隧道式烤炉

图5-2-2 桃酥生产工艺设备流程图

1-新鲜鸡蛋 2-清洗后的鸡蛋 3-蛋液 4-搅打后的蛋液 5-面粉等主、辅原料 6-桃酥面团 7-桃酥生坯 8-烘制成熟的桃酥 201-洗蛋池 202-去壳机 203-打蛋机 204-和面机 205-桃酥成形机 206-烤炉 207-冷却输送带 208-成品箱

图5-2-3 蛋糕生产工艺设备流程图

1-新鲜鸡蛋 2-洗净的鸡蛋 3-去皮后的蛋液 4-糖浆、水、碳酸氢铵、桂花及面粉等 5-面浆 6-浇注面浆以后的蛋糕模板 7-蒸制蛋糕 8-冷却蒸制蛋糕 9-烘焙蛋糕 101-洗蛋池 102-去壳机 103-打蛋机 104-浇模机 105-蒸箱 106-冷却架 107-成品箱 108-烤炉 Ⅰ-蒸制蛋糕设备流程图 Ⅱ-烤制蛋糕设备流程图

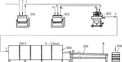
图5-2-4 月饼生产工艺设备流程图

1-面粉 2-香油、饴糖、白糖糖浆 3-面团(皮料) 4-熟面粉 5-香油、白糖、桃仁等 6-馅料 7-月饼生坯 8-烘焙成熟的月饼 301-调粉机 302-调粉机 303-月饼包馅机 304-烤炉 305-冷却输送机 306-成品箱

图5-2-5 江米条生产工艺流程图

1-江米粉、水 2-面浆 3-面糊 4-饴糖、江米粉 5-面团 6-面块 7-江米条生坯 8-油炸熟制的江米条 9-糖浆、桂花 10-挂浆后的江米条 11-冷却后的江米条 201-搅拌机 202蒸箱 203、208-调粉机 204-案板 205-辊轧机 206-江米条成形机 207-油锅 209-冷却输送带 210-成品箱

图5-2-6 片状谷物早餐挤压加工设备布置

图5-2-7 油炸玉米片的设备布置图

1-料台 2-调湿机 3-提升机 4-挤压机 5-输送带 6-油炸机 7-调味筒 8-最终产品输送装置

图5-2-8 玉米膨化果生产设备流程简图

1-料筒 2-混合器 3-预处理装置 4-喂料器 5-挤压机 6-切割器 7-烘干箱 8-调味器 9-控制框

随便看

 

离鸟网收录3541549条中英文词条,其功能与新华字典、现代汉语词典、牛津高阶英汉词典等各类中英文词典类似,基本涵盖了全部常用中英文字词句的读音、释义及用法,是语言学习和写作的有利工具。

 

Copyright © 2004-2024 vtrois.com All Rights Reserved
更新时间:2026/4/9 9:18:31