网站首页  词典首页


请输入您要查询的字词:

 

字词 电弧焊
类别 中英文字词句释义及详细解析
释义

电弧焊


电弧焊是指利用电弧作为热源的熔焊方法,简称弧焊.电弧焊在现代焊接方法中应用最为广泛,因而也是最为重要的一类焊接方法.电弧焊有许多方法,包括手弧焊、埋弧焊、钨极惰性气体保护焊、熔化极气体保护焊、等离子弧焊等基本焊接方法.

9.1.1.1 手弧焊

手弧焊是用手工操纵焊条进行焊接的电弧焊方法.

1.手弧焊机

手弧焊机可分为四类:弧焊变压器、弧焊发电机、弧焊整流器和弧焊逆变器.除弧焊变压器属交流电源之外,其他三类均是直流电源.

弧焊变压器通过增大主回路电感量而获得下降特性.根据可调感抗的方式,弧焊变压器可分为串联电抗器式和增强漏磁式两类.增强漏磁式弧焊变压器又可分为动圈式、动铁芯式和抽头式.目前已较少采用串联电抗器式的弧焊变压器作为手弧焊电源,而大多作为埋弧焊电源.手弧焊弧焊变压器的技术数据如表9-2所示.

表9-2 手工焊弧焊变压器的技术数据

直流弧焊发电机,根据不同的获得外特性的方法可分为裂极式、换向极式和差复励式等几种不同的结构形式.因为这种发电机效率低、电能消耗多、磁性材料消耗多、噪声大,所以我国已明文规定停止生产电动机拖动的弧焊发电机.在用的弧焊发电机也将逐渐被其他先进的直流电源代替.但是在野外无电网处施工时,还使用内燃机驱动的弧焊发电机.

弧焊整流器是将交流电通过变压、整流滤波变为直流电的弧焊电源.手弧焊常用的弧焊整流器有动铁芯(或动圈式)、抽头式、晶闸管式和磁放大器式等.弧焊整流器的技术数据如表9-3所示.

弧焊逆变器是弧焊电源的最新发展,它是利用逆变技术研制成的一种具有发展前景的弧焊电源.弧焊逆变器的特点是:体积小、质量轻;高效节能;焊接工艺性能好.

几种国产弧焊逆变器的技术数据如表9-4所示,直流弧焊电源的技术指标比较如表9-5所示.

表9-3 常用弧焊整流器的技术数据

表9-4 几种国产弧焊逆变器的技术数据

表9-5 直流弧焊电源的技术指标比较

手弧焊要求焊机具有陡降的外特性,且空载电压不能过高,一般空载电压的有效值应在80V以下.选用焊机时,可根据焊接产品所需的焊接电流范围和实际负载持续率来选择焊机容量,即焊机的额定电流.还可根据焊条涂层(药皮)类型选择焊机种类:低氢钠型焊条必须选用直流弧焊机(弧焊整流器或直流弧焊发电机),以保证电弧稳定燃烧;酸性焊条虽然交直流均可使用,但一般选用结构简单且价格较低的交流弧焊机.交直流手弧焊机的性能比较如表9-6所示,供选用时参考.

表9-6 交直流手弧焊机的性能比较

2.焊条

焊条由焊芯和涂层(药皮)组成。手弧焊时,焊芯采用焊接专用的金属丝(焊丝),它既是电极又是填充金属.涂层是矿石粉末、铁合金粉、有机物和化工制品等原料按一定比例配制后压涂在焊芯表面上的一层涂料.

焊条按其熔渣性质分为酸性焊条和碱性焊条两大类.熔渣以酸性氧化物为主的焊条称为酸性焊条.熔渣以碱性氧化物和氟化钙为主的焊条称为碱性焊条.在碳钢焊条和低合金钢焊条中,低氢型焊条是碱性焊条;其他涂料类型的焊条均属酸性焊条.

3.焊接工艺

手弧焊常用的基本的接头形式有:对接、搭接、角接和T形接.坡口是根据设计或工艺需要,将工件的待焊部加工成一定几何形状经装配后构成的沟槽.现将国家标准《手工电弧焊坡口的基本形式与尺寸》(GB985—88)摘录于表9-7.

表9-7 手工电弧焊坡口的基本形式与尺寸

9.1.1.2 埋弧焊

埋弧焊也是利用电弧作为热源的焊接方法,是当今生产效率较高的机械化焊接方法之一.

1.埋弧焊设备

①埋弧焊电源

一般埋弧焊多采用粗焊丝,电弧具有水平的静特性曲线,电源应具有下降的外特性.在用细焊丝焊薄板时,电弧具有上升的静特性曲线,宜采用平特性电源.

埋弧焊电源可以用交流(弧焊变压器)、直流(弧焊发电机或弧焊整流器)或交直流并用,要根据具体的应用条件选用.表9-8为单丝埋弧焊常用的电源类型.

表9-8 单丝埋弧焊常用的电源类型

为了加大熔深并提高生产率,多丝埋弧自动焊得到越来越多的工业应用.目前应用较多的是双丝焊和三丝焊.多丝焊的电源可用直流或交流,也可以交、直流联用.

②埋弧焊焊机

埋弧焊焊机分为自动焊机和半自动焊机两大类.半自动焊机主要由送丝机构、控制箱、带软管的焊接手把及焊接电源组成.常用的自动埋弧焊机有等速送丝和变速送丝两种.它们一般都由机头、控制箱、导轨(或支架)以及焊接电源组成.自动埋弧焊机按照工作需要,做成不同的形式,常见的有焊车式、悬挂式、机床式、悬臂式、门架式等.表9-9列出国产自动埋弧焊机主要技术数据.目前国内应用较广的通用埋弧自动焊机主要有MZ-1000、MZ1-1000等,前者为发电机-电动机系统弧压反馈调节式,后者为交流异步电动机等速送丝式.

表9-9 国产自动埋弧焊机主要技术数据

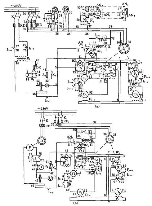
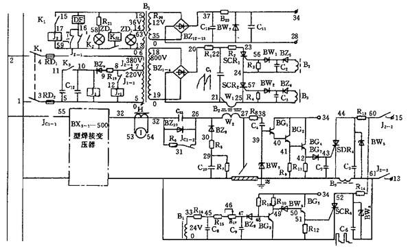
MZ-1000型焊机由BX2-1000型弧焊变压器、MZP-1000型控制箱和MZT-1000型自动焊车三部分组成.MZ-1000型埋弧自动焊机的电气原理如图9-1所示,外部接线图如图9-2所示.MZ1-1000型自动埋弧焊机系采用晶闸管控制的电弧电压调节式焊机,机械结构与MZ-1000型焊机类似,配用ZXG-1000R下降特性整流焊接电源.

图9-1 MZ-1000型埋弧自动焊机的电气原理

(a)交流焊接电源;(b)直流焊接电源

K—闸刀开关;K1—电源开关;K2—转换开关;RD—熔断器;Jc—交流接触器;B2、B3—降压变压器;BZ1、BZ2—单相桥式整流器;AN1~AN8—按钮开关;J1—直流中间继电器;W1、W2—瓷盘变阻器;R1、R3—瓷管电阻;F1、F2—直流发电机;D1、D2—直流电动机;D3~D5—直流电动机;Ⅰ—交流电流表;U—交流电压表;K3、K4—单向开关;H—电流互感器

图9-2 MZ-1000型自动埋弧焊机外部接线图

(a)交流焊接电源;(b)直流焊接电源

2.埋弧焊的焊丝与焊剂

埋弧焊生产中普遍使用的是实芯焊丝.目前已有碳素结构钢、合金结构钢、高合金钢和各种有色金属焊丝以及堆焊用的特殊合金焊丝.焊丝直径的选择依用途而定.半自动埋弧焊用的焊丝较细,一般直径为1.6mm、2mm、2.4mm.自动埋弧焊一般使用直径3~6mm的焊丝,以充分发挥埋弧焊的大电流和高熔敷率的优点.

理弧焊焊剂除按其用途分为钢用焊剂和有色金属用焊剂外,通常按制造方法、化学成分、化学性质、颗粒结构等分类.焊剂按制造方法可分为熔炼焊剂、烧结焊剂和陶质焊剂;按碱度分为碱性焊剂、酸性焊剂和中性焊剂;按化学性质分为氧化性焊剂、弱氧化性焊剂和惰性焊剂.

9.1.1.3 钨极惰性气体保护焊

图9-3 钨极惰性气体保护焊示意图

1—喷嘴;2—钨极;3—电唬4—焊缝;5—工件;6—熔池;7—填充焊丝;8—惰性气体

钨极惰性气体保护焊(英文简称TIG焊)是在惰性气体的保护下,利用钨电极与工件间产生的电弧热熔化母材和填充焊丝(如果使用填充焊丝)的一种焊接方法,其原理如图9-3所示.焊接时保护气体从焊枪的喷嘴中连续喷出,在电弧周围形成气体保护层隔绝空气,以防止其对钨极、熔池及邻近热影响区的有害影响,从而可获得优质的焊缝.

作为保护气体的惰性气体可采用氩气(Ar)、氦气(He)或它们的混合气体.在特殊应用场合,还可添加少量氢气(H2),组成以惰性气体为主的混合气体.在工程焊接上常用氩气作为保护气体,此时又常称之为钨极氩弧焊.钨极氩弧焊按操作方式分为手工焊、半自动焊和自动焊三类.上述三种方法中,手工钨极氩弧焊应用最广,半自动钨极氩弧焊则很少应用.

钨极氩弧焊可用于几乎所有金属和合金的焊接,但由于其成本较高,通常多用于焊接铝、镁、钛、铜等有色金属,以及不锈钢、耐热钢等.对于低熔点和易蒸发的金属(如铅、锡、锌),焊锌较困难.

1.钨极氩弧焊的设备

钨极氩弧焊设备由焊接电源、引弧及稳弧装置、焊枪、供气系统、水冷系统和焊接程序控制装置等部分组成.对于自动钨极氩弧焊还应包括小车行走机构及送丝装置.手工钨极氩弧焊设备的系统如图9-4所示.

钨极氩弧焊要求采用陡降外特性或恒流外特性的电源,使用的电流种类有交流和直流两种.交流钨极氩弧焊机主要用于焊接铝、镁及其合金.直流钨极氩弧焊机可用于大多数金属的焊接,这时大多采用正接法.

NSA-500-1型交流手工钨极氩弧焊机是典型的钨极氩弧焊机,它的焊接电源采用具有陡降外特性的BX3-1-500型动圈式弧焊变压器.NSA-500-1焊机的控制箱内装有交流接触器、脉冲引弧器、脉冲稳弧器、延时继电器、电磁气阀和消除直流分量的电容器等控制元件.NSA-500-1焊机的电气原理如图9-5所示,NSA-500-1手工钨极氩弧焊机控制线路工作过程的框图如图9-6所示.表9-10列出了典型的通用钨极氩弧焊机技术数据.

图9-4 手工钨极氩弧焊设备系统

1—焊接电源;2—控制箱;3—氩气瓶;4—减压阀;5—流量计;6—焊接电缆;7—控制线;8—氩气管;9—进水管;10—出水管;11—焊枪;12—工件

图9-5 NSA-500-1交流钨极氩弧焊机的电气原理

图9-6 NSA-500-1交流手工钨极氩弧焊机控制框图

表9-10 典型通用钨极氩弧焊机技术数据

2.钨极氩弧焊的焊接工艺

钨极氩弧焊的接头形式有对接、搭接、角接、T形接和端接五种基本类型.端接仅在薄板焊接时采用.坡口的形状和尺寸取决于工件的材料、厚度和工作要求.

手工钨极氩弧焊的工艺参数有焊接电流、电弧电压、钨极直径及端部形状、喷嘴孔径和氩气流量、钨极伸出长度等,对于自动焊还包括焊接速度和送丝速度.表9-11到表9-15列出了几种材料钨极氩弧焊的参考焊接条件。

表9-11 纯铝、铝镁合金手工钨极氩弧焊焊接条件(对接接头,交流)

表9-12 铝及铝合金自动钨极氩弧焊焊接条件(交流)

表9-13 不锈钢薄板手工钨极氩弧焊焊接条件

表9-14 钛及钛合金手工钨极氩弧焊焊接条件(对接,直流正接)

表9-15 钛及钛合金自动钨极氩弧焊焊接条件(对接,直流正接)

9.1.1.4 熔化极气体保护电弧焊

熔化极气体保护电弧焊(英文简称GMAW)采用可熔化的焊丝与被焊工件之间的电弧作为热源来熔化焊丝与母材金属,并向焊接区输送保护气体,使电弧、熔化的焊丝、熔池及附近的母材金属不断免受周围空气的有害作用.连续送进的焊丝金属不断熔化并过渡到熔池,与熔化的母材金属熔合形成焊缝金属,从而使工件相互连接起来.

熔化极气体保护焊对焊接区的保护简单、方便,焊接区便于观察,焊枪操作方便,生产效率高,易进行全位置焊,易实现机械化和自动化,因此在实际生产中日益广泛地被采用.

1.焊接方法分类

焊接方法通常根据保护气体种类和焊丝形式的不同按表9-16分类,各主要方法的实质概述如下.

①熔化极惰性气体保护电弧焊(MIG)

焊接区通常采用惰性气体氩(Ar)、氦(He)或氩与氦的混合气体保护.通常采用的熔滴过渡形式为滴状过渡、短路过渡和喷射过渡.生产中应用最广的是喷射过渡.对于铝及铝合金的焊接通常采用射滴和短路过渡相结合的过渡形式,也称亚射流过渡

MIG焊使用的焊丝直径一般在0.8~2.5mm范围内.

焊接时电弧燃烧稳定,熔滴过渡平稳、安定、无激烈飞溅.在整个电弧燃烧过程中,焊丝连续送进.这种方法除了应用于铝、铜、钛等有色金属材料的焊接外,也可用于钢材的焊接.

②熔化极氧化性混合气体保护电弧焊(MAG)

表9-16 熔化极气体保护电弧焊分类

MAG焊的保护气体由惰性气体与少量氧化性气体(O2、CO2或其混合气体)混合而成.MAG焊可采用短路过渡、喷射过渡和脉冲喷射过渡进行焊接,且能获得稳定的焊接工艺性能和良好的焊接接头,可用于平焊、立焊、横焊和仰焊,以及全位置焊等,尤其适用于碳钢、合金钢和不锈钢等黑色金属材料的焊接.

③二氧化碳气体保护电弧焊(CO2焊)

CO2焊的保护气体是CO2(有时采用CO2+O2的混合气体).这种方法成本低、抗氢气孔能力强,适合薄板焊接,易进行全位置焊,广泛用于低碳钢和低合金钢等黑色金属材料的焊接.

CO2焊的熔滴过渡形式有滴状过渡、短路过渡和潜弧射滴过渡三种.射滴过渡在生产中很少使用,短路过渡焊接过程的特点是弧长较短。通常提到的CO2气体保护电弧焊指的都是短路过渡的CO2气体保护电弧焊.采用短路过渡CO2焊可以实现薄板或全位置焊接.潜弧射滴过渡生产中有时被用于中等厚度和大厚度板材的水平位置焊接.CO2焊的主要缺点是焊接过程中产生金属飞溅.

④管状焊丝气体保护电弧焊(FCAW)

管状焊丝(又称药芯焊丝)气体保护电弧焊的基本工作原理与普通熔化极气体保护电弧焊一样,是以可熔化的管状焊丝作为一个电极,母材作为另一个电极.与普通熔化极气体保护焊的主要区别在于焊丝内部装有焊剂混合物.管状焊丝气体保护电弧焊通常采用纯CO2或Ar+25%CO2气体作为保护气体.熔滴过渡是自由过渡.

管状焊丝气体保护电弧焊综合了手工电弧焊和普通熔化极气体保护电弧焊的优点.采用气渣联合保护,焊缝成形美观,电弧稳定性好,飞溅少且颗粒细校焊丝熔敷速度快,熔敷效率和生产率都较高;焊接各种钢材的适应性强,通过调整焊剂的成分与比例可提供所要求的焊缝金属化学成分.

管状焊丝气体保护电弧焊既可用于半自动焊,又可用于自动焊,但通常用于半自动焊.采用不同的焊丝和保护气体相配合可以进行平焊、立焊、仰焊和全位置焊.主要用于焊接碳钢、低合金钢、不锈钢和铸铁.

2.熔化极气体保护电弧焊设备

熔化极气体保护电弧焊设备可分为半自动焊和自动焊两种类型.焊接设备主要由焊接电源、送丝系统、焊枪及行走系统(自动焊)、供气系统和冷却水系统、控制系统五个部分组成.常用熔化极气体保护电弧焊机的技术数据见表9-17.

熔化极气体保护焊通常采用整流器或逆变器直流电源.电源的空载电压在55~85V之间,焊接电流范围为15~500A.

熔化极气体保护焊电源按外特性类型可分为平特性、陡降特性和缓降特性三种.当采用惰性气体和氧化性气体作为焊接保护气体时,如焊丝直径小于1.6mm,广泛采用平特性电源.当焊丝直径大于2.0mm时,通常采用下降特性电源,配用变速送丝系统.

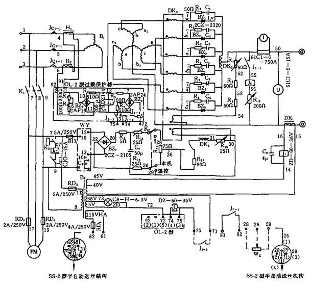
NBA1-500半自动熔化极氩弧焊机由ZPG2-500型硅整流器、SS-2型半自动送丝机构、Q1型半自动焊炬、YK-2型遥控盒及供气系统等部分组成.ZPG2-500型硅整流器的电气原理如图9-7所示,工作过程框图如图9-8所示,外部接线如图9-9所示.

3.焊接工艺

①引弧和熄弧方式

熔化极气体保护电弧焊的引弧方式有三种:爆断引弧、慢送丝引弧和回抽引弧。这三种引弧方式均由焊接设备的程序控制系统控制.熄弧方式有两种:电流衰减熄弧(送丝速度也相应衰减,填满弧坑)和焊丝返绕熄弧(先停止送丝,经过一定时间后切断焊接电源).

表9-17 部分常用国产熔化极气体保护电弧焊设备型号、性能和有关技术参数及适用范围

图9-7 ZPG2-500型弧焊整流器的电气原理

图9-8 NBA1-500型半自动熔化极氩弧焊机工作过程框图

图9-9 NBA1-500型半自动熔化极氩弧焊机外部接线

②规范参数的选择

不同材料采用熔化极气体保护电弧焊焊接时规范参数的选择实例如表9-18~表9-21所示.

表9-18 铝合金熔化极氩弧焊规范参数的选择

表9-19 不锈钢熔化极氩弧焊规范参数的选择

表9-20 钢的CO2焊接规范参数选择(平焊)

表9-21 钢的CO2焊接规范参数选择(角焊)

9.1.1.5 等离子弧焊

等离子弧焊是借助水冷喷嘴对电弧的拘束作用,获得较高能量密度的等离子弧进行焊接的方法.

1.等离子弧焊方法

按焊缝成形原理,等离子弧焊有三种基本方法:小孔型等离子弧焊、熔透型等离子弧焊和微束等离子弧焊.

①小孔型等离子弧焊

小孔型等离子弧焊又称穿孔、锁孔或穿透焊,利用等离子弧能量密度大和等离子流力大的特点,将工件完全熔透并产生一个贯穿工件的小孔.被熔化的金属在电弧吹力、液体金属重力与表面张力相互作用下保持平衡.焊枪前进时,小孔在电弧后方锁闭,形成完全熔透的焊缝.小孔型等离子弧焊只能在有限板厚内进行.

②熔透型等离子弧焊

当离子气流量较小、弧柱压缩程度较弱时,这种等离子弧在焊接过程中只熔化工件而不产生小孔效应.熔透型等离子弧焊的焊缝成形原理和钨极氩弧焊类似,主要用于薄板单面焊双面成形及厚板的多层焊.

③微束等离子弧焊

30A以下熔透型焊接通常称为微束等离子弧焊.采用小孔径压缩喷嘴(Φ0.6~Φ1.2mm)及联合型唬微束等离子弧又称针状等离子唬焊接电流小至1A以下仍有较好的稳定性(喷嘴至工件的距离可达2mm以上),能够焊接细丝和箔材.

2.等离子弧焊的设备

按操作方式,等离子弧焊设备可分为手工焊和自动焊两类.手工焊设备由焊接电源、焊枪、控制电路、气路和水路等部分组成.自动焊设备由焊接电源、焊枪、焊接小车(或转动夹具)、控制电路、气路及水路等部分组成.按焊接电流的大校等离子弧焊接设备又可分为大电流等离子弧焊设备和微束等离子弧焊设备两类.

①焊接电源

等离子弧焊使用具有下降或垂直陡降特性的电源.按电源连接方式,等离子弧有非转移型、转移型和联合型三种形式.大电流等离子弧大都采用转移型.30A以下的微束等离子弧焊都是采用联合型唬由于焊接过程中需同时保持非转移弧和转移唬故要采用两个独立的电源.

②焊枪

等离子弧焊枪主要由压缩喷嘴和电极组成.大电流等离子弧焊枪的压缩喷嘴采用直接水冷.微束等离子弧焊枪的压缩喷嘴一般为间接水冷.

等离子弧焊枪比钨极氩弧焊的焊枪复杂.焊枪中有固定钨极的装置、离子气和保护气体各自的通道、水冷压缩喷嘴及保护气罩等.自动等离子弧焊枪的结构和手工焊枪类似.

③等离子弧焊机的主要技术数据

国产大电流等离子弧焊机的主要技术数据如表9-22所示,微束等离子弧焊机的主要技术数据如表9-23所示.

表9-22 大电流等离子弧焊机技术数据

表9-23 微束等离子弧焊机技术数据

3.等离子弧焊工艺

等离子弧焊接的通用接头坡口形式为:Ⅰ形坡口、单面V形和U形坡口.这些坡口形式用于从一侧或两侧进行对接接头的单道焊或多道焊.除对接接头外,等离子弧焊也适合于焊接角焊缝和T形接头,而且具有良好的熔透性.

小孔型等离子弧焊接过程中确保小孔的稳定,是获得优质焊缝的前提.影响小孔稳定性的主要工艺参数有:离子气流量、焊接电流及焊接速度,这三者要有适当的匹配.其次为喷嘴距离和保护气体流量等.焊接电流总是根据板厚或熔透要求来选定的.

熔透型等离子弧焊接工艺参数如表9-24所示,等离子弧焊常用小孔型焊接的工艺参数参考值如表9-25所示.

表9-24 熔透型等离子弧焊接工艺参数参考值

表9-25 小孔型等离子弧焊接工艺参数参考值

①碳钢和低合金钢焊接时喷嘴高度为1.2mm,焊接其他金属时为4.8mm,采用多孔喷嘴.②预热到316℃,焊后加热至399℃,保温1h.③焊缝背面须用保护气体保护.④60°V形坡口,钝边高度4.8mm⑤直径1.1mm的填充金属丝,送丝速度152cm/min.⑥要求采用保护焊缝背面的气体保护装置和带后拖的气体保护装置⑦30°V形坡口,钝边高度9.5mm.⑧采用一般常用的熔化技术和石墨支撑衬垫.

9.1.1.6 等离子弧切割

一般的等离子弧切割有转移型和非转移型电弧两种,金属材料常采用转移型电弧切割.等离子弧切割比氧-燃气切割的范围广.近年来,空气等离子弧切割在生产中得到了广泛的应用.

1.等离子切割设备

①切割电源

等离子切割的电源,一般都采用具有陡降外特性的直流电源(整流器或逆变器).对于一般等离子弧切割,要求电源输出的空载电压大于150V.在无专用电源的情况下,也可采用几台弧焊电源串联的办法解决.

②LG-400-1型等离子弧切割机

LG-400-1型等离子弧切割机由直流电源、控制箱、割炬、切割小车、气路和水路系统等部分组成.直流电源配用ZXG2-400型整流器,它由三相电源变压器、三相放大器、通风机组、输出电抗器、稳压器、过压保护装置、过流保护装置、电位器、转换开关等电器元件组成.LG-400-1型等离子弧切割机的技术数据见表9-26.

几种空气等离子切割机的技术数据列于表9-27.

表9-26 LG-400-1型等离子弧切割机的技术数据

表9-27 空气等离子切割机的技术数据

随便看

 

离鸟网收录3541549条中英文词条,其功能与新华字典、现代汉语词典、牛津高阶英汉词典等各类中英文词典类似,基本涵盖了全部常用中英文字词句的读音、释义及用法,是语言学习和写作的有利工具。

 

Copyright © 2004-2024 vtrois.com All Rights Reserved
更新时间:2026/4/8 9:18:19