网站首页  词典首页


请输入您要查询的字词:

 

字词 白兰地的蒸馏设备和蒸馏方法
类别 中英文字词句释义及详细解析
释义

白兰地的蒸馏设备和蒸馏方法


一、白兰地的蒸馏设备

随着科学发展和技术进步,酒精生产的蒸馏设备不断得到改进和完善。但在白兰地生产中,至今还以采用传统的蒸馏设备和方法为主。目前在白兰地生产中,普遍采用的蒸馏设备是夏朗德式。

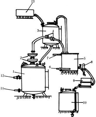
夏朗德式蒸馏锅设备系统是由蒸馏锅、锅帽、预热器、冷却器等几个主要部分组成的。如图5-3-1所示。

图5-3-1 夏朗德式蒸馏锅设备系统

1-蒸馏锅 2-锅帽 3-鹅颈管 4-温酒进管 5-酒预热器 6-冷空气管 7-回收酒气管 8-冷凝器 9-验酒器

夏朗德式蒸馏锅,除了用直接火加热外,也可用间接蒸汽加热。用间接蒸汽加热的夏朗德式蒸馏锅,锅体为圆锥形或圆柱形,如图5-3-2所示。

图5-3-2 间接蒸汽加热的夏朗德式蒸馏锅

1-接球形分馏器 2-人孔 3-封盖 4-螺旋盘管 5-进汽阀 6-排汽阀 7-供料阀 8-空气阀 9-压力表 10-排糟阀 11-液位计

用间接汽加热的夏朗德式蒸馏锅,整个设备系统如图5-3-3所示。

图5-3-3 用间接蒸汽加热的夏朗德式设备系统

1-预热器 2-装料孔 3-进料阀 4-蒸馏锅 5-空气阀 6-进汽阀 7-排汽阀 8-排糟阀 9-高位压力槽 10-冷却器 11-进水阀 12-出水阀 13-验酒器 14-泵酒器 15-贮酒桶

夏朗德式蒸馏设备属于两次蒸馏设备,即白兰地原料酒用这种蒸馏设备需经两次蒸馏,才能得到质量好的原白兰地。如果将间接蒸汽加热的夏朗德式蒸馏锅稍加改进,把锅上部的球形分馏器改换成两个透镜形的分馏盘,就可使两次蒸馏变成一次蒸馏。球形分馏器是用空气冷却的,冷却效率不高,低度酒的回流量少,因此一次蒸馏不能得到高度酒。而分馏盘是用自来水冷却的,可以通过调节自来水流量的大小,来控制低度酒的回流量。进入分馏盘的低度酒的蒸气,冷却后又回流进锅内。而浓缩后的高度酒的蒸气,经分馏盘继续上升,经过预热器和冷却器,形成高度酒被蒸馏出来。白兰地原料葡萄酒,经过这种设备系统的一次蒸馏,就可得到原白兰地。所以带分馏盘的蒸馏设备,又叫直接蒸馏设备或叫一次蒸馏设备。分馏盘的构造如图5-3-4所示。

图5-3-4 碟形分馏盘

1-进汽管 2-隔板 3-排汽管 4-阀门 5-连接管 6-流水管 7-出水管 8-温度表

带两个分馏盘的一次蒸馏设备,整个系统如图5-3-5所示。

图5-3-5 带两个分馏盘的一次蒸馏设备系统

1-蒸馏锅 2-分馏盘 3-预热器 4-三通阀 5-冷却器 6-进水阀 7-出水阀 8-验酒器 9-承酒器 10-贮酒桶 11-进汽阀 12-出汽阀 13-高位槽

二、原白兰地的蒸馏方法

适宜的蒸馏设备,还要有正确的蒸馏操作和蒸馏方法,才能得到高质量的原白兰地。原白兰地蒸馏的目的既要得到纯粹的乙醇成分,又要得到与乙醇相伴随的芳香物质。

采用夏朗德蒸馏设备,需要进行两次蒸馏。第一次蒸馏白兰地原料酒,得到粗馏原白兰地,然后将粗馏原白兰地进行重蒸馏,掐去酒头和酒尾,取中馏分,即为原白兰地。

(一)粗馏原白兰地的蒸馏方法

粗馏原白兰地的蒸馏方法,在法国又叫开锅酒的蒸馏方法。是指将白兰地原料葡萄酒装入夏朗德式蒸馏锅里,通过直接蒸馏,得到二十几度的粗馏原白兰地。这种蒸馏一般不掐酒头,但为了使粗馏原白兰地达到要求的酒度,需切取一定的酒尾,并将其回入白兰地原料酒中,蒸入下一锅的粗馏原白兰地中。

粗馏原白兰地的酒度,与所使用的原料葡萄酒的酒度密切相关。如果原料葡萄酒含酒精度高,那么粗馏原白兰地的酒度也必然高。

一般粗馏原白兰地的酒度在26~29度时,通过第二次蒸馏可以得到高质量的科涅克原白兰地。如果白兰地原料葡萄酒的酒度为7度,就从馏出液7度时开始切取酒尾;9度的白兰地原料酒从4度开始切酒尾;当原料葡萄酒为11度时,则应等到馏出液的酒度为2度时才开始切酒尾。按此操作,可控制粗馏原白兰地的酒度大体在26~29度之间。如果粗馏原白兰地的度数在30度以上,那么重蒸馏时就应该添加适量的水,把酒度降低到29度以下。

(二)原白兰地的蒸馏方法

把粗馏原白兰地投入夏朗德式蒸馏锅里,用文火蒸馏,掐去酒头,切去酒尾,取中馏分(又叫酒心)即为原白兰地。

根据原料葡萄酒的质量,来确定截取酒头的数量。质量好的原料酒截取酒头数量要少;质量差的原料酒,截取酒头要多些。一般按纯酒精计算,截取总酒分的0.5~1.5%为酒头馏分。

截取酒头的数量也不是越多越好。如果截取酒头的数量过多,会使构成白兰地的芳香成分受到损失,从而影响成品白兰地的芳香成分,影响成品白兰地的质量。

将酒心与酒尾分开,法国称这个操作为“切酒”。一般从58度切酒较为适宜,但要根据具体情况灵活掌握。

理想的原白兰地酒度应该在70度左右。为了蒸得70度的原白兰地,切酒的酒度如表5-3-9所示。

表5-3-9 蒸馏得到70度原白兰地的切酒酒度

原白兰地馏出液的酒度与蒸馏时间的函数关系如图5-3-6所示。

图5-3-6 原白兰地馏出液酒度与蒸馏时间的函数关系

随便看

 

离鸟网收录3541549条中英文词条,其功能与新华字典、现代汉语词典、牛津高阶英汉词典等各类中英文词典类似,基本涵盖了全部常用中英文字词句的读音、释义及用法,是语言学习和写作的有利工具。

 

Copyright © 2004-2024 vtrois.com All Rights Reserved
更新时间:2026/4/9 14:06:07