(一)工艺流程图例
见图3-4-17。

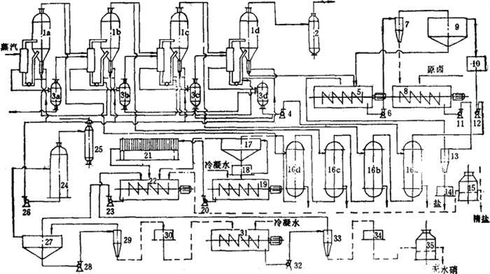
图3-4-17 硫酸钠型卤水兑卤回溶硝、加热盐析分离硫酸钠制盐工艺流程图
1-a~d制盐蒸发器 2-气压式冷凝器 3-a~d冷凝水桶 4-冷凝水泵 5-一次洗盐搅拌机 6-盐浆泵 7-水力旋流器 8-二次洗盐搅拌机 9-收缩机 10-缓冲桶 11-盐浆泵 12-F型耐腐离心泵 13-水力旋流器 14-离心机 15-沸腾床 16-a~d换热器 17-浓缩机 18-三足式离心机 19-化硝搅拌机 20-硝浆泵 21-自动板框过滤机 22-盐析搅拌机 23-F型耐腐离心泵 24-真空脱氧塔 25-气压式冷凝器 26-F型耐腐离心泵 27-浓缩机 28-硝浆泵 29-水力旋流器 30-三足式离心机 31-洗硝搅拌机 32-F型耐腐离心泵 33-水力旋流器 34-三足式离心机 35-沸腾床
(二)流程特点
1.四效蒸发,顺流转料,盐浆从第四效排出。
2.盐浆用原卤兑卤降温回溶Na2SO4,洗盐液中Na2SO4含量达70~80g/L。
3.蒸发罐内料液中Na2SO4含量达到50g/L。
4.洗盐液经逐级加热到100~105℃,钙芒硝大量析出分离。
5.除钙液加NaCl盐析Na2SO4,盐析时间10~25min。
6.盐析出的Na2SO4在40~60℃条件下,用热水洗涤去除Na2SO4,热水用量为芒硝量30~60%。
(三)流程适用范围
1.卤水中Na2SO4含量≤25g/L。
2.卤水中Ca2+、Mg2+离子含量≤1g/L。
3.无其他可溶性盐类在蒸发浓缩过程中富集,影响盐质。
4.对副产的芒硝质量要求不高。
(四)主要技术经济指标
1.盐质:NaCl含量≥99.1%。
2.卤耗:12~14标m3/t盐。
3.蒸发热经济:2.6~3.0kg水/kg蒸汽。
4.中间硝质量:Na2SO4含量85~95%。