网站首页  词典首页


请输入您要查询的字词:

 

字词 自动稳流稳压电源
类别 中英文字词句释义及详细解析
释义

自动稳流稳压电源


1.自动稳流稳压电源电路及工作原理

自动稳流稳压电源可以在电网电压波动及负载大幅度变化的情况下,保持输出电压和电流恒定。蓄电池充电时要求充电电流和电压恒定。所以该电路可用于直流充电电源或直流稳压电源。

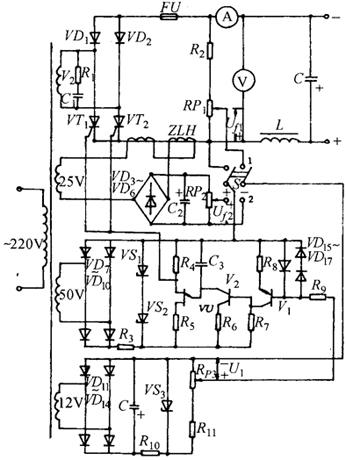
(1)电路说明:图8-14为原理电路。主电路VD1、VD2、VT1、VT2组成单相桥式半控整流电路,并经电感L及电容C滤波后,可获得平稳的直流输出。由于电感不大,故未接续流二极管,熔断器FU作为短路保护;R1、C1用作过压保护。

图8-14 晶闸管组成的自动稳压稳流电路

电阻R2与电位器RP1组成取样电路,取出负反馈电压Uf1并与给定电压Ui比较后去控制触发电路以实现自动稳压。主电路上接有直流电流互感器ZLH,所谓直流互感器就是两个反串联的饱合电抗器,由电抗变压器的单独一组线圈供电。当穿过铁芯的直流电流(即输出负载电流)增大时,铁芯因磁饱合而使互感器的副线圈阻抗减少,从而导致VD3~VD6组成的桥式整流输出电压升高。取出部分电压Uf2与给定电压Ui比较后去控制触发电路,便可实现自动稳流。由此可将开关倒向“1”,用于自动稳压状态;开关倒向“2”,用于自动稳流工作状态。

触发电路由V1、V2及VU组成带放大器的单结晶体管触发电路,其控制信号为给定电压与反馈电压之差,自动稳压时为Ui~Uf1,自动稳流时为Ui~Uf2

二极管VD11~VD14整流并经VS3稳压后,供给给定电压,电位器Rp3可调节Ui的大小。

(2)工作原理:自动稳压原理:当电网电压改变或负载变化致使输出电压增加时,反馈电压Uf1也同时增加,由于此时将开关S扳向位置“1”,故触发电路的控制信号Ui-Uf1将减小。V1基极电流减小,V2基极电流和集电极电流也随之减小,使C3的充电时间常数增加,触发脉冲后移,使晶闸管的导通角减小,因此输出直流电压就自动降下来。改变给定电压Ui的大小,便可调节直流输出电压的稳定值。

自动稳流原理:自动稳流原理与上述稳压原理大致相同。当输出电流增加时,ZLH的阻抗减小,使Uf2增大,由于此时开关S扳向位置“2”,所以触发电路的控制信号(Ui~Uf2)将减小,结果晶闸管的导通角减小,致使输出电流自动下降。改变给定电压Ui的大小也可调节输出电流的稳定值。

2.晶闸管稳压装置

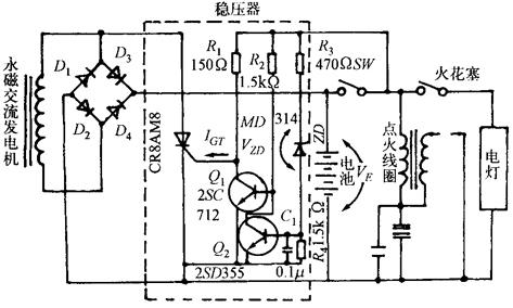
如图8-15所示,是由晶闸管实现的永磁式交流发电机的过压抑制电路。此电路主要用于摩托车。为了防止蓄电池的过充电及照明灯电压过压,必须抵制发电机有可能产生过压。当蓄电池电压大于14V时,即VE>VZD+VBE(Q2)则电流由E→SW→R3→ZD→VBE(Q2)流过,Q2导通,Q1截止,SCR通过R1流有门极电流,SCR开通,从而使交流发电机的正半波不能向蓄电池充电,而是通过D2旁路。那么,负载电流或转速变动时,发电机输出电压能保持平坦的特性。C1用于为防止点火时浪涌电压引起的误动作。

图8-15 晶闸管稳压电路

随便看

 

离鸟网收录3541549条中英文词条,其功能与新华字典、现代汉语词典、牛津高阶英汉词典等各类中英文词典类似,基本涵盖了全部常用中英文字词句的读音、释义及用法,是语言学习和写作的有利工具。

 

Copyright © 2004-2024 vtrois.com All Rights Reserved
更新时间:2026/4/7 6:53:09