网站首页  词典首页


请输入您要查询的字词:

 

字词 避雷器
类别 中英文字词句释义及详细解析
释义

避雷器


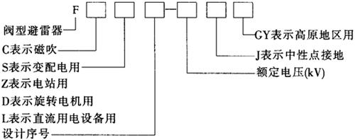
(1)阀型避雷器:阀型避雷器的型号含义如下:

常用阀型避雷器的应用范围和分类以及主要技术数据见表11-7、表11-8。

表11-7 常用阀型避雷器的应用范围和分类

表11-8 阀型避雷器的主要技术数据

注:FS-0.22~FS-0.5和FS2-0.22~FS2-0.5型低压避雷器,常用来保护对应电压等级的交流电动机、电度表、配电变压器等电气设备。

在中性点非直接接地的电力系统中,阀型避雷器的额定电压不应低于设备的最高运行线电压。保护旋转电机中性点绝缘的阀型避雷器的额定电压不能低于该电机运行时的最高相电压。

(2)管型避雷器:管型避雷器的组成见图11-17。

图11-17 管型避雷器

1.产气管 2、3.棒状电极 4.环状电极 S1为内部间隙 S2为外部间隙

管型避雷器具有通流能力大、使用寿命长、冲击放电电压低、无工频续流、体积小、质量轻、价格便宜等优点,但内部容易积尘,造成绝缘电阻急剧降低,不起保护作用,因此适用于灰尘少或多雨潮湿地区。

选择管型避雷器时要检验其安装处的短路电流值是否在其工频短路有效值的上下限范围以内。若超出上限,避雷器要爆炸;若低于下限,避雷器不能消弧,反而导致烧毁。

管型避雷器型号的含义如下:

管型避雷器的主要技术数据见表11-9。

表11-9 管型避雷器的主要技术数据

(3)金属氧化物避雷器。此种避雷器仅用氧化锌阀片,不用放电间隙。为了改善热稳定性能,有的采用只起隔离和放电作用而无灭弧要求的串联间隙或并联间隙;有的采用硅橡胶和石英砂等非导热材料;也有采用并联陶瓷电容器,以改善高电压等级的电位分布。

由于氧化锌阀片具有良好的非线性特性,不再需要灭弧间隙,且具有动作响应快、耐多重雷电或操作过电压作用,吸收能量的能力大,有较强的耐污秽性能,适用于电气设备的过电压保护,35kV及以下切合电动机、电容器等的操作过电压保护。常用型号有Y3W、Y5W、Y10W几种。

随便看

 

离鸟网收录3541549条中英文词条,其功能与新华字典、现代汉语词典、牛津高阶英汉词典等各类中英文词典类似,基本涵盖了全部常用中英文字词句的读音、释义及用法,是语言学习和写作的有利工具。

 

Copyright © 2004-2024 vtrois.com All Rights Reserved
更新时间:2026/4/9 0:47:15